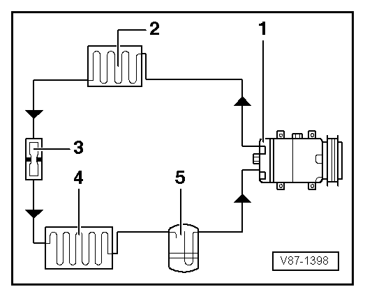
Volkswagen Polo Service & Repair Manual: Refrigerant Circuit with Restrictor and Reservoir
| 5 - |
Reservoir with dryer bag |
Note
| Arrows point in direction of refrigerant flow. |
|
|
|
1 -
Evaporator
2 -
Expansion Valve
3 -
Valve for extracting, filling and measuring
...
Other materials:
Retrofitting two-way radios
First read and observe the introductory information
and safety warningsYou will need an external aerial to use a two-way radio
in the vehicle.
Any retrofit installation of electrical or electronic equipment in the vehicle
will affect its vehicle type approval. Under certain circumstances, thi ...
Stowage compartment in the front passenger footwell
Fig. 99 In the front passenger footwell:
stowage compartment for high-visibility waistcoat
First read and observe the introductory information
and safety warnings
Opening and closing the high-visibility waistcoat stowage compartment
To open, grip the handle (arrow) and pull the cover out of ...
Luggage compartment cover
Fig. 84 Open tailgate: raised luggage
compartment cover
Fig. 85 Behind the rear backrest: stowed
luggage compartment cover
First read and observe the introductory information
and safety warnings
When the tailgate is opened and closed, the luggage compartment cover is also
raised and low ...
© 2016-2026 Copyright www.vwpolo.net
